11. Camera 使用
MIPI-CSI(移动行业处理器接口 - 摄像头串行接口)是一种高速、低功耗的接口标准,用于连接图像传感器和处理器,广泛应用于移动设备、嵌入式系统及其他电子设备中。MIPI-CSI 提供了一种快速且高效的方式,将高分辨率的视频和图像从摄像头模块传输到处理器。
MIPI-CSI 接口主要由以下组件组成:
- 数据线(D0、D1、D2 等):这些数据线用于将图像数据从摄像头传输到处理器。
- 时钟线(CLK):时钟线提供同步摄像头和处理器之间的时序信号。
- MIPI-CSI 接收器(CSI-Receiver):接收器位于处理器上,接收 MIPI 数据和时钟。
- MIPI-CSI 发送器(CSI-Transmitter):发送器位于摄像头上,向处理器发送图像数据。
- MIPI-CSI 标准支持不同的数据速率,具体取决于具体实现(如 MIPI-CSI2 或 MIPI-CSI3)。
11.1 Camera 使用实例
11.1.1 Camera 引脚
ArmSoM 产品带MIPI-CSI的都支持适配了 ArmSoM camera-module1模组
ArmSoM 产品的mipi csi接口的1脚对摄像头模组的1脚

11.1.2 使能 Camera 通信接口
MIPI-CSI 接口在默认情况是关闭状态的,需要使能才能使用
在 Armbian 操作系统中,/boot/armbianEnv.txt 文件用于配置系统启动时的参数和设备树插件。你可以通过编辑该文件来启用或禁用 MIPI-CSI 设备树插件。
如果你希望检查或启用 MIPI-CSI 相关设备树插件,可以按照以下步骤操作:
- 查看设备树插件配置
打开文件: 通过终端打开 /boot/armbianEnv.txt 文件,使用文本编辑器如 nano 或 vim,例如:
root@armsom-sige5:/home/armsom# sudo nano /boot/armbianEnv.txt
这里以激活 armsom-sige5-camera-ov13850-cs0 为例,将 armsom-sige5-camera-ov13850-cs0 打开如下:
overlays=armsom-sige5-camera-ov13850-cs0
其中 overlays 行指定了设备树覆盖(Device Tree Overlay),如果没有这些内容,你可以手动添加。
编辑完成后,保存文件并退出编辑器 重启系统使配置生效:
// 先执行sync
root@armsom-sige5:/home/armsom# sync
root@armsom-sige5:/home/armsom# sudo reboot
- Q: 如果直接拔掉电源进行重启,是否可能导致文件未修改或 overlay 系统启动失败?
- A: 当直接拔掉电源或强制关机时,可能会出现文件未能及时从内存(RAM)同步到存储设备(如硬盘、SSD)的情况。这是因为操作系统通常会将数据暂存于内存中,并定期将这些数据写入磁盘。为避免此问题,建议在关机前执行 “sync” 命令,确保所有数据已写入磁盘,再拔掉电源或关机。
- 验证 ArmSoM camera-module1 是否启用
使能 armsom-camera-module1 设备树插件之后重新启动板卡,摄像头采用camera-module1模组,摄像头模组连接并上电后可以查看启动日志。s
armsom@armsom-sige5:~$ dmesg | grep ov13850
[ 3.481341] platform csi2-dphy3: Fixed dependency cycle(s) with /i2c@2ac70000/ov13850_1@10
[ 3.482159] platform csi2-dphy0: Fixed dependency cycle(s) with /i2c@2ac80000/ov13850@10
[ 3.574146] ov13850 5-0010: driver version: 00.01.05
[ 3.574179] ov13850 5-0010: Failed to get power-gpios, maybe no use
[ 3.574217] ov13850 5-0010: Looking up avdd-supply from device tree
[ 3.574225] ov13850 5-0010: Looking up avdd-supply property in node /i2c@2ac80000/ov13850@10 failed
[ 3.574256] ov13850 5-0010: supply avdd not found, using dummy regulator
[ 3.574332] ov13850 5-0010: Looking up dovdd-supply from device tree
[ 3.574340] ov13850 5-0010: Looking up dovdd-supply property in node /i2c@2ac80000/ov13850@10 failed
[ 3.574358] ov13850 5-0010: supply dovdd not found, using dummy regulator
[ 3.574383] ov13850 5-0010: Looking up dvdd-supply from device tree
[ 3.574390] ov13850 5-0010: Looking up dvdd-supply property in node /i2c@2ac80000/ov13850@10 failed
[ 3.574407] ov13850 5-0010: supply dvdd not found, using dummy regulator
[ 3.574433] ov13850 5-0010: could not get default pinstate
[ 3.574438] ov13850 5-0010: could not get sleep pinstate
[ 3.579394] ov13850 5-0010: Detected OV00d850 sensor, REVISION 0xb2
[ 3.619842] ov13850 5-0010: Consider updating driver ov13850 to match on endpoints
[ 3.619848] rockchip-csi2-dphy csi2-dphy0: dphy0 matches m00_b_ov13850 5-0010:bus type 5
11.2 RK3588硬件通路框图

rk3588支持2个isp硬件,每个isp设备可虚拟出多个虚拟节点,软件上通过回读的方式,依次从ddr读取每一路的图像数据进isp处理。对于多摄方案,建议将数据流平均分配到两个isp上。
回读:指数据经过vicap采集到ddr,应用获取到数据后,将buffer地址推送给isp,isp再从ddr获取图像数据。
11.3 RK3588 的camera通路:
多sensor支持:
- 单路硬件isp最多支持4路复用,isp复用情况支持分辨率如下:
- 2路复用:最大分辨率3840x2160,dts对应配置2路rkisp_vir设备。
- 3路或4路复用:最大分辨率2560x1536,dts对应配置3或4路rkisp_vir设备。
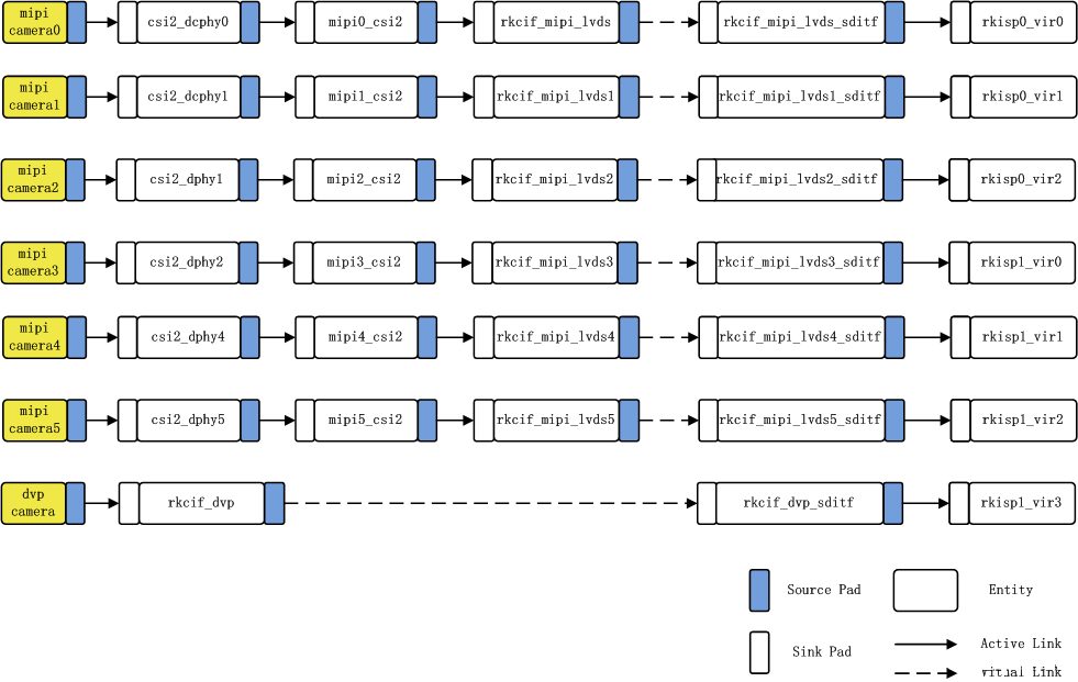
- 硬件支持最多采集7路sensor:6mipi + 1dvp,多sensor软件通路如下:
下图是RK3588 camera连接链路示意图,可以支持7路camera。

11.4 链路解析
- 图中:mipi camera2---> csi2_dphy1 ---> mipi2_csi2 ---> rkcif_mipi_lvds2--->rkcif_mipi_lvds2_sditf --->rkisp0_vir2
- 对应节点:imx415 ---> csi2_dphy0 ---> mipi2_csi2 ---> rkcif_mipi_lvds2--->rkcif_mipi_lvds2_sditf --->rkisp0_vir2
- 链接关系:sensor---> csi2 dphy---->mipi csi host--->vicap
- 实线链路解析: Camera sensor ---> dphy ---> 通过mipi_csi2模块解析mipi协议---> vicap ( rkcif节点代表vicap )
- 虚线链路解析:vicap ---> rkcif_mipi_lvds2_sditf ---> isp
每个vicap节点与isp的链接关系,通过对应虚拟出的XXX_sditf来指明链接关系。
11.5 查看摄像头信息
11.5.1 查看Camera是否挂载到i2c总线下
root@armsom:/# i2cdetect -y 5
0 1 2 3 4 5 6 7 8 9 a b c d e f
00: -- -- -- -- -- -- -- --
10: UU -- -- -- -- -- -- -- -- -- -- -- -- -- -- --
20: -- -- -- -- -- -- -- -- -- -- -- -- -- -- -- --
30: -- -- -- -- -- -- -- -- -- -- -- -- -- -- -- --
40: -- -- -- -- -- -- -- -- -- -- -- -- -- -- -- --
50: -- -- -- -- -- -- -- -- -- -- -- -- -- -- -- --
60: -- -- -- -- -- -- -- -- -- -- -- -- -- -- -- --
70: -- -- -- -- -- -- -- --
11.5.2 查看拓扑结构
root@armsom-sige5:/home/armsom# media-ctl -d /dev/media0 -p
11.5.3 查看sys文件系统中文件信息
内核会为摄像头在目录/sys/class/video4linux下分配设备信息描述文件
armsom@armsom-sige5:~$ grep ov13850 /sys/class/video4linux/v*/name
/sys/class/video4linux/v4l-subdev2/name:m00_b_ov13850 5-0010
查找Camera对应的vedio节点:
armsom@armsom-sige5:~$ grep "" /sys/class/video4linux/v*/name | grep mainpath
/sys/class/video4linux/video22/name:rkisp_mainpath
/sys/class/video4linux/video31/name:rkisp_mainpath
可以看到,在ArmSoM-Sige5中,双Camera的节点对应的是:video22和video31
11.5.4 查找所有摄像头设备
armsom@armsom:~$ v4l2-ctl --list-devices
rkisp-statistics (platform: rkisp):
/dev/video29
/dev/video30
/dev/video38
/dev/video39
rkcif-mipi-lvds2 (platform:rkcif):
/dev/media0
/dev/media1
rkcif (platform:rkcif-mipi-lvds2):
/dev/video0
/dev/video1
/dev/video2
/dev/video3
/dev/video4
/dev/video5
/dev/video6
/dev/video7
/dev/video8
/dev/video9
/dev/video10
rkcif (platform:rkcif-mipi-lvds4):
/dev/video11
/dev/video12
/dev/video13
/dev/video14
/dev/video15
/dev/video16
/dev/video17
/dev/video18
/dev/video19
/dev/video20
/dev/video21
rkisp_mainpath (platform:rkisp0-vir0):
/dev/video22
/dev/video23
/dev/video24
/dev/video25
/dev/video26
/dev/video27
/dev/video28
/dev/media2
rkisp_mainpath (platform:rkisp1-vir1):
/dev/video31
/dev/video32
/dev/video33
/dev/video34
/dev/video35
/dev/video36
/dev/video37
/dev/media3
其中/dev/video22和/dev/video31都是摄像头的设备。
11.5.5 查看设备的预览支持格式
如下是video22节点 ov13850 摄像头的查询结果:
root@armsom:/# v4l2-ctl -d /dev/video22 --list-formats-ext
ioctl: VIDIOC_ENUM_FMT
Type: Video Capture Multiplanar
[0]: 'UYVY' (UYVY 4:2:2)
Size: Stepwise 32x32 - 2112x1568 with step 8/8
[1]: 'NV16' (Y/UV 4:2:2)
Size: Stepwise 32x32 - 2112x1568 with step 8/8
[2]: 'NV61' (Y/VU 4:2:2)
Size: Stepwise 32x32 - 2112x1568 with step 8/8
[3]: 'NV21' (Y/VU 4:2:0)
Size: Stepwise 32x32 - 2112x1568 with step 8/8
[4]: 'NV12' (Y/UV 4:2:0)
Size: Stepwise 32x32 - 2112x1568 with step 8/8
[5]: 'NM21' (Y/VU 4:2:0 (N-C))
Size: Stepwise 32x32 - 2112x1568 with step 8/8
[6]: 'NM12' (Y/UV 4:2:0 (N-C))
Size: Stepwise 32x32 - 2112x1568 with step 8/8
11.5.6 查看设备的所有信息
root@armsom:/# v4l2-ctl --all --device /dev/video22
Driver Info:
Driver name : rkisp_v10
Card type : rkisp_mainpath
Bus info : platform:rkisp-vir1
Driver version : 2.9.0
Capabilities : 0x84201000
Video Capture Multiplanar
Streaming
Extended Pix Format
Device Capabilities
Device Caps : 0x04201000
Video Capture Multiplanar
Streaming
Extended Pix Format
Media Driver Info:
Driver name : rkisp-vir1
Model : rkisp0
Serial :
Bus info : platform:rkisp-vir1
Media version : 6.1.99
Hardware revision: 0x00000000 (0)
Driver version : 6.1.99
Interface Info:
ID : 0x03000007
Type : V4L Video
Entity Info:
ID : 0x00000006 (6)
Name : rkisp_mainpath
Function : V4L2 I/O
Pad 0x01000009 : 0: Sink
Link 0x0200000a: from remote pad 0x1000004 of entity 'rkisp-isp-subdev' (Unknown V4L2 Sub-Device): Data, Enabled
Priority: 2
Format Video Capture Multiplanar:
Width/Height : 2112/1568
Pixel Format : 'NV12' (Y/UV 4:2:0)
Field : None
Number of planes : 1
Flags :
Colorspace : Default
Transfer Function : Default
YCbCr/HSV Encoding: Default
Quantization : Full Range
Plane 0 :
Bytes per Line : 2112
Size Image : 4967424
Selection Video Capture: crop, Left 0, Top 0, Width 2112, Height 1568, Flags:
Selection Video Capture: crop_bounds, Left 0, Top 0, Width 2112, Height 1568, Flags:
Selection Video Output: crop, Left 0, Top 0, Width 2112, Height 1568, Flags:
Selection Video Output: crop_bounds, Left 0, Top 0, Width 2112, Height 1568, Flags:
Image Processing Controls
pixel_rate 0x009f0902 (int64) : min=0 max=1000000000 step=1 default=1000000000 value=120000000 flags=read-only, volatile
11.5.7 切换其他分辨率
ov13850支持多个分辨率的输出,默认为2112/1568。现将输出分辨率改为4224x3136。
media-ctl -d /dev/media0 --set-v4l2 '"m00_b_ov13850 5-0010":0[fmt:SBGGR10_1X10/4224x3136]'
media-ctl -d /dev/media2 --set-v4l2 '"rkcif-mipi-lvds1":0[fmt:SBGGR10_1X10/4224x3136]'
其他分辨率也可以按上面的方式来设置
11.5.8 摄像头抓图
ArmSoM-Sige7中,双Camera的预览命令:
- 启动rkaiq 3A服务:
systemctl restart rkaiq_3A.service
- 抓图:
v4l2-ctl -d /dev/video22 --set-fmt-video=width=2112,height=1568,pixelformat=NV12 --stream-mmap=3 --stream-skip=30 --stream-to=/mnt/output.yuv --stream-count=1 --stream-poll
这样可以拿isp处理好效果的yuv文件

11.6 Camera应用程序开发
客户可以根据自己的需求进行Camera相关的应用程序开发,如下是使用QT开发的双摄同显应用程序:

目前armbian系统还不支持 3A服务,无法启动isp校正摄像头画面。如有摄像头功能要求的客户可使用debian系统,由rockchip官方支持,如debian未支持的摄像头可联系armsom官方。